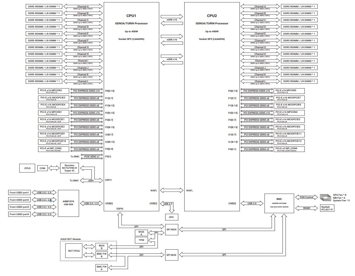
ASUS ESC A8A E12U Block Diagram

ASUS ESC A8A E12U Block Diagram
ASUS ESC A8A E12U Block Diagram
Screenshot
- Advertisment -



Most Read